E-mail para contato:

adriano.elizeu@gmail.com

Siga o blog aqui.

segunda-feira, 17 de fevereiro de 2014

Manual Magneti Marelli IAW 1AF

Manual Injeção Eletronica - MAGNETI MARELLI IAW 1AF – 13/15/17/23/25 ( Fiat Bravo e Brava 1.6 16V após 95)


MAGNETI MARELLI IAW 1AF – 13/15/17/23/25
FIAT BRAVO 1.6 16V após 95.
FIAT BRAVA 1.6 16V após 95.

COMO FUNCIONA ESTE SISTEMA 

A – Este sistema possui autodiagnose é um sistema digital multiponto com 4 válvulas injetoras, que caso tenha alguma falha o sistema indica e armazena que posteriormente poderá ser diagnosticado com um SCANNER.
B – A unidade central opera no modo emergência quando um sensor falha, assim o motorista conseguirá levar o carro até uma oficina.
C- A lâmpada de falha esta localizada no painel de instrumento e quando houver alguma falha ela dará algumas piscadas.
ANTES DE TESTAR QUALQUER COMPONENTE DA INJEÇÃO VERIFIQUE.
1- Verificar a temperatura de operação do motor.
2- Sistema de ignição em boas condições.
3- Filtro do ar em boas condições.
2 -Todos os equipamentos e acessórios auxiliares como alarme, ar condicionado, som etc, estejam desligados.
MEDIDAS TECNICAS. 
MARCHA LENTA
Todos Modelos                                                                                                                     850±50 rpm
1- A marcha lenta é controlada pela unidade central (CENTRALINA) e pelo Atuador da marcha lenta.
2- Nenhum ajustamento manual é possível.
3 - Se o sinal estiver incorreto verificar o cabo e os terminais. 

NIVEL DE CO
Todos modelos                                                                                     0,35% max – num tubo acoplado
1 - O nível de CO é eletronicamente controlado.
2 - Não há nenhum ajuste possível.
3 - Se nível de CO não estiver como as especificações acima examinar detalhadamente o cano de descarga para um possível vazamento, caso não encontre proceder testes nos componentes da injeção.
LOCALIZAÇÃO DOS COMPONENTES DA INJEÇÃO
clip_image001 

1 –Sensor de Rotação.                                        10 –Sensor de Oxigênio (Sonda Lambda
2 –Sensor de Fase.                                               11 –Válvula do controle da marcha lenta.
3 –Conector de dados (ALDL).                                                          12 –Bobina de ignição.
4 –Módulo central (CENTRALINA).                                                    13 –Interruptor inércial.
5 –Sensor da temperatura da água.                                                   14 –Válvulas Injetoras.
6 –Válvula de canister.                                                       15 –Sensor da Temperatura do Ar.
7 –Filtro de combustível.                                       16 – Sensor de pressão Absoluta –MAP.
8 –Regulador de pressão do combustível.                                           17 –Relé do Módulo.
9 –Bomba de combustível – (fica no tanque).       18 -Sensor da posição da Borboleta.
19 –Sensor de velocidade.
BUSCA DE FALHAS PELO SINTOMA DO CARRO. 
PROBLEMACOMPONENTES A SEREM TESTADOS
MOTOR NÀO PEGA1-Examinar bateria e suas conexões.
2-Interruptor inercial ativado.
3-Falha na memória do módulo central.
4-Verificar cabos/relés/conexões do sistema.
5-Verificar as condições do filtro de combustível e sistema de combustível Bomba/Regulador.
6-Verificar se há estanqueidade no sistema de combustível.
7-Ver Sensor de Temperatura da Água.
8-Examinar Válvulas Injetoras.
9 -Filtro do ar e sua Tubulação.
10-Sistema de Ignição.
MOTOR COM DIFICULDADE PARA PEGAR.1- Testar Bateria e suas conexões.
2- Falha na memória no Módulo Central.
3- Verificar cabos/relés/conexões do sistema
4- Verificar as condições do filtro de combustível e sistema de combustível Bomba/Regulador.
5- Verificar se há estanqueidade no sistema de combustível.
6- Ver Sensor de Temperatura da Água.
7- Examinar Válvulas Injetoras.
8- Filtro do ar e sua Tubulação.
9- Sistema de Ignição.
MOTOR PEGA MAS LOGO MORRE.1- Verificar as condições do filtro de combustível e sistema de combustível Bomba/Regulador.
2- Atuador de marcha lenta.
3- Verificar contatos do conector com o Módulo Central.
4- Verificar se há estanqueidade no sistema de combustível.
MARCHA LENTA IRREGULAR.1- Sistema de Ignição.
2- Válvulas injetoras.
3- Atuador da Marcha Lenta.
4- Verificar as condições do filtro de combustível e sistema de combustível Bomba/Regulador.
5- Testar válvula EGR.
6- Sonda Lambda.
7- Compressão/Vácuo.
MARCHA LENTA MUITO ALTA.1- Atuador da Marcha Lenta.
2- Verificar Sensor da posição da Borboleta.
3- Verificar as condições do filtro de combustível e sistema de combustível Bomba/Regulador.
MARCHA LENTA MUITO BAIXA.1- Sensor de Temperatura da água.
2- Atuador da Marcha Lenta.
3- Filtro de Combustível.
MÁ RETOMADA NA ACELERAÇÃO.1- Válvulas injetoras.
2- Sonda Lambda.
3- Sensor de Temperatura da Água.
4- Sensor de Velocidade.
5- Sensor da Temperatura do Ar.
6- Verificar cabos/relés/conexões do sistema.
7-Verificar contatos do conector com o Módulo Central.
MOTOR MORRE AO CARRO PARAR.1- Interruptor inercial ativado.
2- Verificar cabos/relés/conexões do sistema
3-Verificar se há estanqueidade no sistema de combustível.
4- Atuador da Marcha Lenta.
5- Verificar contatos do conector com o Módulo Central.
MOTOR DETONA BATE PINO1- Válvulas injetoras.
2- Sensor de Temperatura da Água.
3- Bomba de Combustivel.
4- Filtro de Combustivel.
5- Regulador de pressão de combustivel.
6- Sensor de Pressão Absoluta.
7- Sensor da Posição da Borboleta.
8- Sistema de Ignição.
NIVEL DE CO MUITO ALTO1- Verificar cabos/relés/conexões do sistema
2- Sensor de Temperatura da Água.
3-Sensor da Temperatura do Ar.
4-Válvulas injetoras.
5- Sonda Lambda.
6- Bomba de Combustivel.
7- Entrada Falsa de Ar.
8- Filtro de Combustivel.
NIVEL DE CO MUITO BAIXO.1- Entrada Falsa de Ar.
2- Verificar cabos/relés/conexões do sistema
3- Regulador de pressão de combustivel.
4- Válvulas injetoras.
5- Sonda Lambda.
6- Verificar contatos do conector com o Módulo Central.
EXCESSO DE CONSUMO DE COMBUSTIVEL.1- Sistema de Arrefecimento.
2- Sistema de Ignição.
3- Sonda Lambda.
4-Válvulas injetoras.
5- Regulador de pressão de combustivel.
6- Verificar contatos do conector com o Módulo Central.
7- Sensor de Temperatura da Água.
8- Sensor da Temperatura do Ar
9- Sensor da Posição da Borboleta.
MOTOR CONTINUA FUNCIONANDO APÓS DESLIGAR.1- Sensor de Pressão Absoluta.
2- Válvulas injetoras.
3- Sensor de Temperatura da Água.
4- Sensor da Posição da Borboleta.
5- Verificar contatos do conector com o Módulo Central.

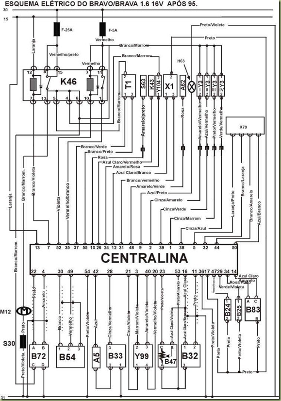
  CONECTOR DA UNIDADE CENTRAL COM SUA PINAGEM
clip_image002
clip_image003

IDENTIFICAÇÃO DOS COMPONENTES DO ESQUEMA ELÉTRICO
CODIGO DISCRIÇÃO DO COMPONENTE. 

A5Painel de Instrumentos.
A62Imobilazador do módulo de controle.
B24Sensor de temperatura da água.
B25Sensor da temperatura do ar.
B32Sensor de Fase
B33Sensor de Velocidade.
B47Sensor da posição da Borboleta.
B54Sensor de Rotação.
B72Sonda Lambda.
B83Sensor da Pressão Absoluta MAP.
FFusível.
H63Lâmpada de Falhas.
K43Relé do Compressor do Ar Condicionado.
K46Relé duplo.
M12Bomba de Combustivel.
S30Interruptor Inercial de Combustivel.
S63Interruptor da pressão do refrigerante do Ar Condicionado.
T1Bobina de Ignição.
X1Conector de Diagnóstico (ALDL)
X79Conector da Transmissão Automática.
Y3Válvulas Injetoras.
Y99Válvula do Controle da Marcha Lenta.
Y104Válvula de Canister.
15Chave de Ignição.
30Positivo da Bateria (+)
31Negativo da Bateria (-)
F-25AFusível de 25 Ampères.
F-5AFusível de 5 Ampères.

1 ) Como testar a pressão de combustivel.
clip_image004 

TESTANDO
A)_Chave desligada, despressurizar o sistema, conectar um Manômetro de Pressão na linha de entrada de combustivel, remova o Relé duplo faça um jump entre os terminais 8 e 13 da base  do Relé, acionando a Bomba de Combustivel, remover a mangueira de vácuo e tampar deverá apresentar uma pressão 3,0 bar.
2)- Como testar a vazão de combustivel.
clip_image005 

TESTANDO
a) Chave desligada, desconecte o tubo de combustivel, coloque na ponta uma cuba apropriada para medir a vazão, remova o relé duplo e faça um jump nos terminais 8 e 13 do conector do relé e acione a bomba     Taxa de Vazão                                            2 Litros em 60 segundos
3)- Como testar o funcionamento da bomba.
clip_image006
Checando operação 

TESTANDO
a) Chave desligada, remova o relé duplo, faça um jump nos terminais 8 e 13 no conector do relé a bomba deverá funcionar continuamente.

4) – Como testar as Válvulas Injetoras.
clip_image007
Checando suprimento de voltagem e resistência 

TESTANDO
1 – Ignição ligada motor parado, PONTA DE PROVA no fio (branco/marrom) de cada válvula injetora. Positivo (12).
2 – PONTA DE PROVA nos fios ligados aos pinos 1 (preto/vermelho) 2 (Amarelo/vermelho) 38(Verde/Vermelho) 39 (Azul/Vermelho). Dê partida no motor. Led verde pisca durante ao partida ou com o funcionamento do motor.
3 – MULTITESTE DIGITAL no modo ohmimêtro, medir a resistência das válvulas injetoras 13,8 a 15,2 W
5)- Como testar Sensor da posição da Borboleta.
clip_image008
Checando resistência e suprimento de voltagem. 

TESTANDO
1-MULTITESTE DIGITAL no modo Ohmimêtro, desconectar o Sensor medir a resistência entre os terminais ( A) e (C) do Sensor de 0 a 1200
2 – Ignição ligada motor parado, MULTITESTE DIGITAL no modo voltímetro no (Azul Claro/Violeta) ligado ao pino 16 da centralina. 5,0V ± 5%.
3 – Ignição ligada motor parado, MULTITESTE DIGITAL no modo voltímetro no fio (Preto/Violeta) ligado ao pino 23 da Centralina. Gire lentamente o eixo da borboleta até o final. As leituras devem estar devem estar de acordo com os dados abaixo. A variação da tensão entre Fechada e Aberta deve ser linear.
Dados:                              
POSIÇÃO DA BORBOLETATENSÃO (V)
Borboleta Fechada.0,4 a 07
Borboleta Aberta4,0 a 5,0
6) – Como testar o Sensor de Pressão Absoluta (MAP).
clip_image009
Checando suprimento de voltagem e operação. 

TESTANDO
1-Ignição ligada, motor parado, PONTA DE PROVA no fio (preto) ligado ao pino 17 da centralina. Negativo (-).
2 – Ignição ligado motor parado. MULTITESTE DIGITAL no modo voltímetro no fio (rosa/preto) ligado ao pino 34 da Centralina. Tensão de 5,0V ± 5%.
3 – MULTITESTE DIGITAL no modo voltímetro no fio (azul claro/amarelo) ligado ao pino 14 da centralina deverá flutuar a Tensão de 0,25V a 4,75V.
7) – Como testar o Sensor de Temperatura do ar.
clip_image010
Checando resistência e voltagem. 

TESTANDO
1 – Ignição ligada motor parado, PONTA DE PROVA no fio (preto) ligado ao pino 17 da centralina .Negativo (-).
2 – Desconecte o multi-plug do sensor  teste a resistência entre os dois terminais do Sensor utilize um MULTITESTE DIGITAL no modo ohmimêtro conforme dados abaixo.
DADOS: 
TEMPERATURA °C20°40°
RESISTENÇIA W1000040002000
8) –Como testar a válvula de marcha lenta.
clip_image011
Checando operação e resistência 

TESTANDO
1 – Ignição ligada motor parado, PONTA DE PROVA em cada um dos fios ligados a Válvula de marcha lenta. Dar partida no motor. Os LEDS deverão piscar alternadamente quando for dada a partida. Logo que o motor pegar ou quando ocorrer variação na marcha lenta.
2 – Ignição desligada, desconecte os terminais do conector da Válvula de marcha lenta. Medir a resistência elétrica dos enrolamentos com MULTITESTE DIGITAL. Deve estar de acordo com a tabela abaixo.
TABELA: 
TERMINAIS 1 & 440 a 60 W
TERMINAIS 2 & 340 a 60 W
9) – Como testar a Bobina de ignição.
clip_image012
Checando suprimento e resistência 

TESTANDO
1 –Centelhador colocado na Bobina. Dar partida no motor. Centelha forte (mínimo 2 cm) durante partida.
2 –Ignição ligada, motor parado, PONTA DE PROVA no fio (Branco/Marrom). Dar partida no motor Positivo (+) 12V durante a partida e ou com o motor funcionando.
3 –PONTA DE PROVA no fio (Branco/Verde) ligado ao pino 37 da centralina ou no fio (Branco/Preto) ligado ao pino 55 da centralina. Dar partida no motor. Led (verde) deve piscar durante a partida ou com motor funcionando.
4 –Ignição desligada, MULTITESTE DIGITAL no modo ohmimêtro, medir resistência do primário (entre os terminais laterais e o terminal central do conector) e do secundário da Bobina entre as saídas para as velas, conforme dados abaixo.
DADOS: Resistência do primário. 
Terminais                                                                                     Resistência
1 & 2                                                                                             0,55 a 0,61 W
2 & 3                                                                                             0,55 a 0,61 W
DADOS: Resistência do secundário. 
Terminais Resistência
1 & 4                                                                                            8645 a 9555 W
2 & 3                                                                                            8645 a 9555 W
10) Como testar sensor de temperatura da água
clip_image013 

TESTANDO
1 – Ignição ligada motor parado, PONTA DE PROVA no fio (preto) ligado ao pino 17 da centralina .Negativo (-).
2 – Desconecte o sensor do plug teste a resistência entre os dois terminais do Sensor utilize um MULTITESTE DIGITAL no ohmimêtro conforme dados abaixo.
DADOS: 
TEMPERATURA °C20°40°
RESISTENÇIA W1000040002000
11) – Como testar o sensor de Rotação.
clip_image014 

TESTANDO
1 – Ignição desligada, desconectar o sensor do chicote. Com o multiteste digital no modo ohmímetro, medir resistência do sensor ver tabela abaixo.
2 – Medir distância entre e roda dentada (não utilizar um calibrador). 0,5 a 1,5 mm
3 – Conector o sensor ao chicote . Instalar o MULTITESTE DIGITAL com a garra (gafanhoto) no fio (branco) ligado ao pino 46 da centralina. Selecionar modo VAC tensão alternada no MULTITESTE DIGITAL. Dar partida no motor> Deve indicar um valor entre 1 e 3 VAC em marcha lenta.
Tabela 
Terminais                                                                                     Resistência
1 e 2                                                                                                575 – 750 W
12) – Como testar o Sensor de Fase.
clip_image015 

TESTANDO
1- Ignição ligada, motor parado, PONTA DE PROVA no fio (preto/amarelo) ligado ao pino 53 da centralina. Negativo (-)
2 – Mesma situação anterior, MULTITESTE DIGITAL modo voltímetro no fio (azul claro) ligado ao pino 16 da centralina. Tensão de 5,0 ±5%
3 – PONTA DE PROVA ligada no fio (azul/branco) ligado ao pino 11 centralina. Dar partida no motor. Os leds devem piscar durante a partida e em funcionamento.
13) Como testar   Sonda lambda
clip_image016 

TESTANDO
1- Motor funcionamento, PONTA DE PROVA no fio (marrom/ branco) da sonda lambda. Positivo (+) (12V).
2 – Motor funcionando, PONTA DE PROVA no fio (preto/verde) da sonda. Negativo (-)
3 – Ignição desligada, desconectar a sonda do chicote. Com o MULTITESTE DIGITAL, medir resistência de aquecimento da sonda medir através dos terminais A e B do conector. Resistência 5000 W .
4 – Motor funcionando, PONTA DE PROVA na fio (amarelo) da sonda. Negativo (-)
5 – Motor funcionando e aquecido, MULTITESTE DIGITAL (modo voltímetro) no fio (preto ) da sonda (ligado ao pino 22 da centralina). Também poderá ser testado nos terminais B e C do conector. Acelere o motor várias vezes. Tensão deve ficar oscilando entre 0,2 V e 0,8V.
14) Como testar o aquecedor da Sonda Lambda.
clip_image017 

TESTANDO
1-Motor desligado, desconecte o conector do sensor com um MULTITESTE DIGITAL teste a resistência nos terminais C e D deverá estar de 4,3 a 4,7 W .
2 –Motor desligado, desconecte o conector do sensor com um MULTITESTE DIGITAL teste a resistência no terminal D e o terra deverá ser positivo (+) 12V.
15) – Como testar a Válvula de Canister.
clip_image018 

TESTANDO
1 –Ignição ligada motor parado, PONTA DE PROVA no fio (Branco/Marrom) da válvula. Dar partida no motor Positivo 12V durante a partida ou com motor funcionando.
2 –Ignição desligada desconectar a válvula do chicote. Com MULTITESTE DIGITAL medir resistência elétrica entre os terminais da válvula. Resistência entre 20 e 30 W .
3 –Motor funcionando, aquecido MULTITESTE DIGITAL modo duty-cycle no fio (Amarelo/Rosa) ligado ao pino 24 da Centralina. Acelere o motor algumas vezes. Leitura entre 30 e 70% por alguns instantes.
16) - Como testar o sensor de Velocidade.
clip_image019 

TESTANDO
1 –Ignição ligada motor parado, PONTA DE PROVA no fio (Preto). Negativo (_)
2 –Ignição ligada motor parado, PONTA DE PROVA no fio (Azul), Dar partida no motor Positivo (+) durante a partida ou com o motor funcionando.
3 –Levantar uma das rodas dianteiras do veiculo, PONTA DE PROVA no fio (Cinza/Amarelo) ligado ao pino 28 da centralina. Girar a roda. Os leds devem piscar enquanto a roda girar.
17) – Como testar o Relé do Modulo.
clip_image020
OBS. Assegure-se que a conexão com a bateria estejam corretos nos terminais certos,caso contrario o Relé poderá ser danificado. 

TESTANDO
1 –Ignição desligada, remova o relé teste com MULTITESTE DIGITAL conforme Tabela abaixo.
2 –Verifique a conexão da Bateria conforme Tabela abaixo.
DADOS: 
Terminais                                              Condição                                               Resistência
1 & 11                                              Bateria desconectada.                              EEE(isolado)
1 & 11                                              Bateria conectada                                       Zero
Bateria (+) Positivo Terminal 10
Bateria (-) Negativo Terminal 3
18) – Como testar o Relé da Bomba de Combustivel.
clip_image021 

TESTANDO
1 –Ignição desligada, remova o relé teste com MULTITESTE DIGITAL conforme Tabela abaixo.
2 –Verifique a conexão da Bateria conforme Tabela abaixo.
DADOS: 
Terminais                                                  Condição                                              Resistência
8 & 13                                                 Bateria desconectada.                                EEE(isolado)
8 & 13                                                 Bateria conectada                                            Zero
Bateria (+) Positivo Terminal 12
Bateria (-) Negativo Terminal 7
19) – Como testar o interruptor inercial.
clip_image022 

TESTANDO
1 –Ignição desligada, desconecte o interruptor do plug e remova o interruptor, inverta o interruptor e odesligue, teste a resistência entre os terminais C & NC com um MULTITESTE DIGITAL no modo Ohmímetro deve ser de EEE (isolado).
1 –Ignição desligada, desconecte o interruptor do plug e remova o interruptor, e o religue, teste a resistência entre os terminais C & NC com um MULTITESTE DIGITAL no modo Ohmímetro deve ser de ZERO W .
20) Como testar alimentação da centralina
clip_image023 

TESTANDO
1 – Ignição desligada, desconecte o multi-plug da centralina religue a ignição utilize um MULTITESTE DIGITAL teste aVoltagem conforme dados a abaixo.
DADOS. 
Terminais                                                Condição                                                Voltagem
13 & Terra                                                Ignição Ligada                                             12V

TESTANDO
1 – Ignição desligada, desconecte o multi-plug da centralina, utilize um MULTITESTE DIGITAL teste a Resistência conforme dados a abaixo.
DADOS. 
Terminais                                       Condição                                                    Resistência
36 & Terra                                        Ignição Ligada                                                Zero W
54 & Terra                                        Ignição Ligada                                                Zero W